暖通空调:
1.集中空调系统构成

系统性:6℃-7℃;水泵、管径、末端小,冷机、保温大。
冷源形式:

制冷机组选型关注点:
购物中心冷机配置指标参考(单位:W/m2):
|
气候分区 |
冷负荷内控指标(W/m2) |
|
严寒地区 |
<145 |
|
寒冷地区 |
<165 |
|
夏热冬冷地区 |
<180 |
|
夏热冬暖地区 |
<180 |
注:计算负荷指标时,以空调区域的建筑面积为准(含楼梯间等各类公摊区域,不含地下车库和大型设备主机房)。
酒店冷机配置指标参考(单位:W/m2)
|
气候分区 |
冷负荷内控指标(W/m2) |
|
严寒地区 |
<80 |
|
寒冷地区 |
<95 |
|
夏热冬冷地区 |
<110 |
|
夏热冬暖地区 |
<110 |
注:以酒店全部建筑面积为准。
GB50189-2015《公共建筑节能设计标准》:

离心式、螺杆式机组的适用范围:<400RT,螺杆机组;>400RT,离心机组;400RT,螺杆、离心机组均可;>1300RT,高压离心机组。尽量不选取高压冷机,不要轻易往大调档。
热源形式:

寒冷、严寒地区热源选择的影响因素:
市政热力、燃气配套费;市政热力供暖费、燃气价格;市政热力的收费方式。
锅炉设置关注点:
同类型锅炉设两台为宜;同类型锅炉烟囱合用;不设气候补偿器;酒店有市政热源情况下的锅炉装机容量。
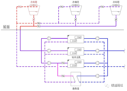
冷热源形式汇总:

水蓄冷系统论证分析:
决定因素:电价政策。
峰谷差价大:上海、青岛。有蓄冷电价:阜阳、宿州。
决策依据:投资回收期≤5年,同意采用;5<N≤6,可预留条件;轻资产不上水蓄冷。
水蓄冷系统的关注点:全部建造到位或预留条件;蓄冷一次水泵与冷机水泵兼用,不再另设;只设一台板换。
冷却塔免费制冷:冷却塔免费制冷系统的关注点:利用原有冷却塔;一二次水侧的循环泵与冷机水泵兼用,不再另设;只设一台板换;电伴热保温设置范围。

设备配置原则:
循环水泵设置关注点:
同规格主机<3台时,可设备用泵;同规格主机≥3台时,不设备用泵,酒店除外;冷冻/却水泵流量按冷机额定流量,不作附加;
冷冻水泵、热水泵变频;大商业冷却水泵变频,其他业态不变频;
水蓄冷、免费制冷的水泵尽量不单独设置;备用泵不单配变频器。
板式换热器设置关注要点:
水蓄冷、冷却塔免费制冷板换:设一台;
酒店冷却塔免费制冷板换换热量为酒店总冷负荷的20%;
板换、水泵分别采购,不设整套的板换机组。
购物中心冷源设备常用配置形式:
|
业态名称 |
制冷机组形式 |
冷冻水泵 |
冷却水泵 |
|
大商业 |
3台离心机组 |
3台(互为备用) |
3台(互为备用) |
|
1台螺杆或离心 |
2台(1用1备) |
2台(1用1备) |
|
|
百货 |
2台离心机组 |
3台(2用1备) |
3台(2用1备) |
|
超市 |
2台螺杆机组 |
3台(2用1备) |
3台(2用1备) |
|
2台风冷热泵机组 |
3台(2用1备),与热水泵兼用 |
— |
酒店冷源设备常用配置形式:
|
业态名称 |
制冷机组形式 |
冷冻水泵 |
冷却水泵 |
|
商务酒店 |
1台双机头螺杆机组 |
2台(1用1备) |
2台(1用1备) |
|
酒店1 |
2台离心机组 |
3台(2用1备) |
3台(2用1备) |
|
1台螺杆机组 |
2台(1用1备) |
2台(1用1备) |
|
|
酒店2 |
3台螺杆机组 |
3台(互为备用、三用一备) |
3台(互为备用、三用一备) |
热源设备常用配置形式:
|
业态名称 |
锅炉形式 |
热水循环泵 |
|
大商业 |
2台真空热水锅炉 |
3台(互为备用)、变频 |
|
百货 |
2台真空热水锅炉 |
3台(2用1备)、变频 |
|
超市1 |
2台真空热水锅炉 |
3台(2用1备)、变频 |
|
超市2 |
2台风冷热泵机组 |
3台(2用1备)、变频, 与冷冻水泵兼用 |
|
酒店 |
2台热水锅炉(采暖、生活热水)+2台蒸汽锅炉(洗衣机房) |
3台(2用1备)、定频(一次侧) |
暖通空调末端设备:
空调机组、新风机组关注点-变频:
购物中心:除超市外的空调机组均为变频;室内街新风机组不变频;吊顶式空调机组不变频。
销售型写字楼:空调机组不变频。
五星级酒店:除厨房补风机组及宴会厅的空调机组变频外,其余均不变频。
主机房数量及位置的关注点:
超市、商管物业单独设置机房及系统;多栋写字楼合用主机房及系统;冷站配电用房应靠近冷站布置;冷站与锅炉房宜相邻设置;冷站、锅炉房宜布置在建筑平面的中央位置。

空调机组选型关注点:
一般不设空段(检修段);除酒店、甲A写字楼外,均不设加湿段;酒店群加湿段的选择;过滤器类型的选择;要求厂家复核预热盘管最低流速不宜低于0.15m/s;可对照负荷参考值复核设备参数。
空调机组装机容量参考值:
|
区域 |
末端设备制冷量指标 |
末端设备送风量指标 |
|
W/m2 |
m3/h |
|
|
首层、二层室内街公共区 |
180-250 |
25-35 |
|
三层室内街公共区 |
400 |
52-58 |
|
超市、百货 |
180-200 |
25-28 |
|
影院 |
250-300 |
35-43 |
|
主力店、次主力店 |
180-220 |
25-32 |
注:此值仅作粗略复核设备参数时参考,不作为成本复核指标。
风机盘管装机容量参考值:
|
区域 |
末端设备制冷量指标 |
|
W/m2 |
|
|
室内街首层、二层商铺 |
150-180 |
|
三层室内街商铺 |
300-350 |
|
后勤、办公 |
100-140 |
|
写字楼 |
100-140 |
注:此值仅作粗略复核设备参数时参考,不作为成本复核指标。
直接蒸发式空调机:优先采用分体空调,少用多联机(VRV);冷暖型or单冷型;定频or变频。
风机关注点:
仅消防、事故通风使用的风机,轴流风机/混流风机代替离心风机箱;
非噪音敏感区域的风机,尽量选用轴流风机/混流风机;
除锅炉房通风设备、厨房事故通风机采用防爆型风机外,其余区域均为普通型
车库通风机的选型;
风机选型优先合并及兼用风机,尽量避免同一系统多台风机并联运行,减少风机台数。

空调水管管路关注点:
四管制与两管制;除酒店客房及写字楼标准层可设置同程外,其他区域、业态为异程;地暖设置范围。
平衡调节阀安装位置:


暖通空调水系统阀门设置关注点:
冷水机组接管上的电动阀门;供回水干管上的压差旁通阀;冷却塔按“组”设电动阀门。


冷却塔风机与电动阀的关系;较少不必要的阀门串联设置;预热盘管不设调节量。

平衡调节阀规格选型原则:
平衡阀、压差控制阀的选型务必通过流量、压力等参数的计算来确定阀门规格
一般经验:空调机组、新风机组阀门:与机组接口口径相同或小1号;管路平衡调节阀门:比管路口径小1~2号。
通风空调风路系统:
风管关注点:
排油烟风管采用不锈钢板,其余通风、防排烟系统均采用镀锌钢板;
镀锌钢板通风空调风管优先采用共板法兰连接方式;
风管板材厚度参考《通风与空调工程施工规范》(GB50738-2011)(P9-P10)。

不锈钢风管优先采用法兰连接,板材厚度如下:

不锈钢风管采用焊接时,板材厚度不小于1.2mm。
风阀关注点:
送风口自带调节阀或送风支管设调节阀;止回阀、电动阀不必串联设置;按防火规范设置防火阀(四处位置)。


按防火规范设置防火阀(四处位置);
除星级酒店业态外,消防排烟口、排烟阀不设远距离缆绳控制。

给排水、消防:
系统划分:
生活热水:仅酒店设置全日制24小时集中热水,其余业态按需设分散式热水
商管淋浴太阳能热水系统(注意设置容量)。
中水系统:根据技术经济比较确定;当自来水价格不低于5.5元/吨时,设置中水系统,低于5.5元/吨,则不设置中水系统。
给水方式:
超市:水泵变频供水方式;
大商业:市政直供+水泵变频分区供水;
室外街:市政直供(一户一表);
写字楼、公寓:不超过120m 塔楼采用市政直供+水泵变频分区供水;超过120m 采用水泵水箱串联供水,设中间转输水箱;
住宅:市政直供、变频供水、无负压供水(C、D版住宅200L/人•日 )。
消防系统划分及分区:
大商业(含上部塔楼)、一环商铺共用一套消防系统;
销售地块的室外步行街商与上部销售业态共用一套消防系统。
各系统消防泵房独立设置,但同一地块内的多个系统可就近共用消防水池;
大商业消防喷淋与水炮系统优先考虑合用水泵,不分别独立设置;
室外消火栓给水管线。
气体灭火系统关注点:
集中托管机房、IMAX放映机房等有人值守的气体灭火保护房间采用七氟丙烷气体灭火系统;发电机房、变配电所优先采用气溶胶。
电伴热关注点:
设电伴热:
严寒、寒冷地下一层车库出入口附近(30m半径内)消火栓给水管道(减少此区域管道);
严寒乙级写字楼大堂、住宅大堂内的消火栓管道。
预留电伴热条件:
严寒室外街商铺消火栓管道及给水干管;
严寒甲写大堂消火栓管道;
严寒酒店大堂消火栓管道;
严寒酒店首层吊顶内距外墙3米范围内的消防管道。
集水坑关注点:
相邻的电梯基坑,共用集水坑;
除酒店外,污水泵均为国产;
除超市、酒楼设置独立隔油间外,其余商铺(包括洋快餐)共用隔油间。


保温、保冷关注点:
长江以南地区屋面敷设的冷却水管;免费制冷的冷却水管;吊顶内的消防排烟风管;酒店吊顶内风管缠玻璃丝布、刷防火漆;机房内保温保护层;厨房排油烟风管不设保温。
需防结露保温的管道:
空调冷凝水管;
购物中心、写字楼吊顶内、经营区,A/B版地下车库给水管;
酒店:除埋墙敷设的给水管道,吊顶内的排水管道,设置在吊顶内且接驳雨水口或雨水斗的水平雨水管道。
参考保温厚度:
《民用建筑供暖通风与空气调节设计规范》(GB50736-2012),附录K
《公共建筑节能设计标准》(GB 50189-2015),附录D
室外街、底商燃气报装用量:
餐饮商铺按其餐饮建筑面积0.1Nm3/h.m2;
按所有餐饮商铺的燃气总用量的50%进行报装。

参考资料手册:
《民用建筑供暖通风与空气调节设计规范》
《建筑给水排水设计规范》
《建筑设计防火规范》
《公共建筑节能设计标准》
《建筑给水排水及采暖工程施工质量验收规范》
《通风与空调工程施工质量验收规范》
《全国民用建筑工程设计技术措施 暖通空调•动力》2009
《全国民用建筑工程设计技术措施 给排水分册》2009

