中央空调系统为什么要安装膨胀定压补水装置?
当供暖系统中的水受热而膨胀时,系统管道的总容积不变,那么膨胀出来的水就要有空间容纳;另外温度的变化会导致压力剧烈变化(PV=nRT,管道容积是定值)这时系统的安全阀无法及时泄压,从而对系统造成冲击,也造成了安全阀和补水阀的频繁运作,降低了使用寿命,给后期运行增加了成本;如没有安装安全阀情况下,系统的压力会随着温度升高而增高,这时会导致管道、阀门或设备在高压下运行,出现强度破坏和疲劳损坏。这就是需要安装膨胀装置的原因。
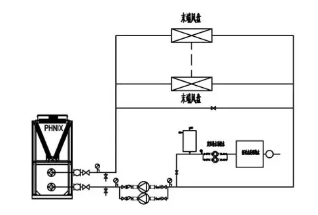
膨胀定压补水装置用于闭式水循环系统中,起到容纳膨胀水、平衡水量及压力的作用,避免安全阀频繁开启和自动补水阀频繁补水。目前供暖系统常见的两种定压补水装置

定压罐定压,是在膨胀水箱基础上发展起来的一类定压补水装置,其原理同闭式膨胀水箱。当系统水温变化或泄漏引起水的容积变化时,由于气压罐内气体高压缩性的缓冲作用,使系统压力稳定在预设的压力范围内。如果系统压力下降至预设压力的下限时,由电接点继电器动作启动补水泵,使之向系统供水,直至压力达到预定的的压力上限值时止。若系统压力超过设定的最高压力值时,安全阀自行向软水箱或排水系统泄水降压。以维持系统的压力平衡。
该装置由气压罐、补水泵、安全阀、电接点压力表、控制箱等组合而成。
膨胀水箱定压原理是通过水箱容积的缓冲调节作用,通过水箱高低水位的控制,实现补水(溢流)的作用,以调节由于系统水温变化或泄漏引起的系统介质(水)的容积变化,保持其系统冷热媒介(水)压力的相对恒定。它是中小型系统和空调水系统常用的定压装置之一。
膨胀水箱位置应该根据系统型式、作用半径、建筑物的高度、供水温度等具体因素来选择。其安装位置及高度不同,给系统产生的工况也不同。可靠的系统,其工况必须满足不汽化、不超压、不倒空,并有足够循环动力的要求。
开式膨胀水箱将水箱设在系统的最高点,通常接在循环水泵吸水口的回水干管上。开式膨胀水箱容积计算方法:Vp=αΔt Vs
Vp—膨胀水箱有效容积m3
α—水的体积膨胀系数 α=0.0006,1/℃
Δt—系统内最大水温变化值℃
Vs —系统内的总水容量,m3
|
分类 |
优点 |
缺点 |
|
闭式膨胀定压罐 (适应大面积高建筑物的需要) |
水与空气隔离,减轻水系统腐蚀 |
造价高,体积较大占用空间大 |
|
布置灵活,不受位置高度限制 |
必须有补水箱,软水处理 |
|
|
通常安装在泵房内不存在防冻问题 |
因有补水泵,消耗一定电能,运行费用高 |
|
|
实现设备集中控制管理,维修使用较方便 |
系统压力波动大,不能有效防止非正常情况系统超压的问题 |
|
|
较好地防止系统出现汽化及水击现象 |
补水泵启动频繁 ,泵的寿命低 |
|
|
开式膨胀水箱 |
结构简单、造价低 |
水与空气接触有氧化腐蚀缺陷 |
|
自动补水、排气 |
对空间位置要求必须安装在水系统的最高处 |
|
|
安全、少维护、运行费用低 、压力稳定、不用电 |
对防冻要求高,0度以下地区必须考虑防冻保温 |
|
|
有效消除系统非正常工况下的超压 |
不适应大面积以及高层 、超高层建筑物需要 |
定压罐定压补水装置与膨胀水箱定压补水装置安装位置示意图



