换热设备:
一、组合式空调机组
(一)构造与组成
组合式空调机组组合单元:有新、回风段,初、中效过滤段,淋水段,表冷段,消声段及送风段。
对于精密仪器制造、仪表、电子工业等所需空调机组还需加配:加湿段、加热段、除湿段、过滤净化段等。

1.新、回风混合段:由于新、回风口位置不同而具有I型、Ⅱ型和Ⅲ型。在新回风口上装有风量调节阀、配有手动、电动和气动执行机构。
2.过滤段:过滤段有粗、中效过滤两种;配有菱形袋式、四峰袋式、自动圈绕式过滤器,过滤材料采用涤纶无纺布。
3.表冷段:表冷器采用铝制、铜制或钢制高效热交换器。冷媒可采用冷水或低温热水。
4.送(回)风机段:风机采用高效双进风离心风机,风机装置在减震台座(垫)上,风机一般均采用超低噪音风机。
5.中间段:起过滤段等段的连接和供内部检修照明用。
6.消声段:内设阻抗复合式消声器。也可根据用户配备其它型号消声器。
7.风机接管段:连接外接风机(单进风)之用,配有圆锥形变经管。
8.淋水表冷段:内设铝轧片或绕钢片表冷器及单排喷淋排管,冬季又可作为加湿用。
9.水平拐弯段:内设导风板,供机房长度不足时,空调器拐弯用。
10.垂直拐弯段:适用于机房层高较高,面积较小时,空调器上下叠装时用。
(二)工作参数
工作参数主要标明外形尺寸、风量、冷量、水量、风压、功率等主要数据。
(三)联网方式工作原理
组合式空调机组与系统的联网方式见下图,机组表冷段上、下接有冷媒水管及阀门。
冷媒水来自制冷机,采用强制循环。冷媒水管应有保温层。
表冷段下边凝水盘有凝结水排出管,以3%坡度伸至邻室卫生间或室外。

二、风机盘管
主要类型有:立式明、暗装,卧式明、暗装,踢脚板式明、暗装及吸顶式等类型。
(一)构造与组成
风机盘管由风机、换热器(又称表冷器或盘管)、凝结水盘及壳体组成。
1、回风:回风箱口有朝下、朝后。


2.机组要根据房间装饰情况设有回、送风口。

(二)工作参数
1、型号命名方法
GB/T19232-2019《风机盘管机组》。

示例:额定风量为680m3/h的卧式暗装、左进水、高静压50Pa、交流电机、两管制三排盘管通用机组,标记为FP-68WA-Z-2(3)-G50。
2、工作参数

3.与系统的联网方式
对于中层建筑且大多为办公间:凝水管要集中布设,找好坡度再统一引至一个或两个卫垂间。
无论哪种联接方式,都要注意以下几点:
a.要根据空调水管的长度,冬夏季计算温度温差来计算伸缩长度值,以便采取措施消除破坏力。
b.要重视凝水管的施工,以免因坡度小或有气囊等现象造成排水不畅而浸泡房间装饰层。
c.一定要和装饰工程配合施工,留有维修人孔,协调好风口位置和空调进出水管位置,以免事后返工。

供热、补水设备:
集中空调用水系统的供(换)热设备有:平板换热器、螺旋板式换热器及水平浮动盘管等换热器。
集中空调用水系统的定压补水设备主要有:压力式、容积式、变频式供补水设备。
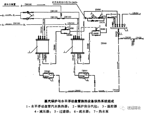
一、水平浮动盘管换热设备
水平浮动盘管换热器有水—水和汽—水换热两种规格。
(一)汽—水换热构造与组成
如图示,高压蒸汽进入主立管后再分路进入各支水平浮动盘管,与壳体内冷水热交换后放出热量变为凝结水,由于高压蒸汽与冷水进行强烈热交换,壳体内盘管发生震动(或称浮动)。
震动增大了换热面积,并起到自动除锈的作用并增大了传热系数。


(二)工作参数
汽水型水平浮动盘管换热器的主要工作参数有:进出水温、蒸汽压力、循环水量、换热量等。
其型号命名含义如下:
SWl.4 —65-040型;SW —水平浮动盘管汽水换热型;1.4 —换热量MW(兆瓦);
65—出水温度;40—进水温度。

(三)与系统的联接方式
图中粗实线为蒸汽管;
热水经分水器5供住室内换热设备,经热交换后再回至集水器3,又经除污器4回至水泵2,最终回至水平浮动盘1,依次循环。


二、膨胀水箱
(一)概述
囊式NCF型落式膨胀水箱可取代高位水箱实现高楼供水自动化。它用于集中空调热水系统中,与水平浮动盘管组成换热机组,起到定压、自动补水的作用,能自动消除管网中的水锤及噪音。
(二)构造与组成
NC型囊式自动供水装置与NGP型囊式膨胀水箱不同之处:
罐体内的胶囊为冷水用胶囊或热水用胶囊。
主要部(配)件有:

1.罐体;2.胶囊;3.放气阀;4.安全阀;5.压力控制器;6.DL型立式水泵;7.电控柜;8.出水管;9.底座;10.吊装环;11.基础;12.进水接口。
(三)工作参数
囊式落地式膨胀水箱型号含义如下图:

囊式落地膨胀水箱工作参数:1.设计压力MPa,2.总容积,3.可调节容积m3,4.水泵的流量、扬程及功率,5.可供空调面积等。
(四) 联网方式
NG型、NGP型囊式膨胀水箱与系统联网方式见下图。

其中:1.罐体,2.立式给水泵,3.压力控制器,4.安全阀,5.放气阀,6.软水箱,7.液位自动控制器,8.除污器,9.热水循环泵,10.散热器,11.热水锅炉。
水泵把冷水或热水压进罐体内的胶囊中,达到设计的压力,水泵停止。罐体内有压气体压缩胶囊把胶囊内的水压送到各用水处。当罐体内胶囊中的水量减少而下降到设定的压力。下限,水泵则重新启动。
空调供冷:
一、制冷机组供冷用水
冷水机组典型接线和管路图如下图:

空调系统的水系统可分为:冷却水、冷媒水和热水系统。
冷媒水系统又可区分为:开式系统和闭式系统;同程和异程;双水管、三水管和四水管。从运行调节方法来区分有定流量和变流量之分。
(一)闭式系统和开式系统
1、开式系统:回水集中进入建筑物底层或地下室的水池或蓄冷水池,再由水泵经冷却或加热后输送至整个系统。
开式系统的特点:水质易受污染,容易对管路产生污垢和腐蚀,管路系统复杂,且为了克服系统静水压头,水泵耗电量大。
2、闭式水系统:冷媒水或热水在系统中循环,不与大气接触,仅在系统最高点设置膨胀水箱。
闭式系统的特点:管路系统不易产生污垢和腐蚀,系统简单,由于不需要克服系统静水压头,水泵耗电量较小。
闭式水系统适用于利用蓄冷池节能的低层建筑水系统,如体育馆场、工厂车间、高层建筑物的裙房等。
闭式水系统适用于高层建筑高层区。
(二)同程式水系统和异程式水系统
同程系统,经过每一环路管路的长度相同,很少需要阻力平衡。是高层建筑闭式水系统中广泛采用的型式。
异程式水系统管路简单,投资较省。在系统较小、层数较低时,可采用异程式布置,但所有盘管连接管上必须用流量调节阀平衡阻力。

(三)双水管、三水管和四水管
1、双水管系统:冬季供热水和夏季供冷水均在相同的管路中进行。
优点:系统简单,初投资节省。
缺点:在全年空调的过渡季,会出现朝阳房间需要冷却而背阴房间需要加热的情况。

背阴房间加热措施:
a、建筑物按朝向分区;
b、在建筑物垂直方向上,根据设备的承压能力或高层和低层区不同进行垂直分区。
不同区域可通过分区热交换器或三通阀控制供水温度。
图示的双水管系统,按朝向分区,每区设备水泵并利用三通阀进行水温调节,满足各分区不同负荷的要求。

2、三水管系统
每个风机盘管都有冷、热两条供水管,而回水管共用一根。
特点:适用负荷变化的能力强,可以较好地进行全年温度调节,可任意调节房间温度。但运行效率低;冷、热水环路互相连通,系统水力工况复杂;初投资比双水管系统高。
3、四水管系统
有分开的冷、热供、回水管。
特点:可全年使用冷水和热水,故调节灵活,且克服了三水管系统存在的回水管混合损失问题,运行操作简单,不需要转换。缺点是初投资高,管道占用空间大。
(四) 定流量和变流量水系统
定流量空调水系统:水泵的容量是按照建筑物最大设计负荷选定,全年按固定的水流量工作。系统简单,操作方便,不需要复杂的自控设备。但会浪费了水泵运行输送的能量,管道系统的初投资较高。
定流量一级泵水系统如图a所示。
图b所示为定流量二级泵水系统。当系统冷源设备在两台以上时,采用供水连通集管,在停开冷、热源设备和水泵时,用户系统的循环水量能自动保持一致,而供水温度有所变化。

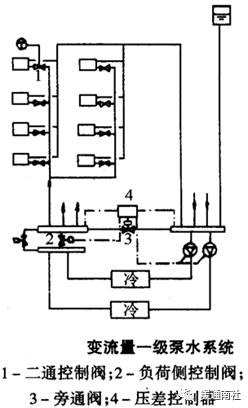
变流量系统:冷源侧采用多台冷冻机,一台冷冻机一台泵,每台水泵水流量不变,水泵和相应的冷水机组进行台数控制,控制冷源侧的供水温度。
用户侧冷却盘管处使用二通阀,通过控制二通阀门的开度,改变用户侧(负荷侧)的水流量。
图为一冷源侧定流量、负荷侧变流量的单级泵水系统示意图。
供、回水管路上设旁通管。在旁通管上装压差控制器。以保持冷水机组的水量不变,并使负荷侧供、回水压差恒定。
旁通水量的多少亦影响了回水温度的高低。

二、溴化锂空调系统冷媒水、冷却水的闭式循环
1、冷媒水
a、采用闭式循环系统;
b、水质必须达到软水的要求;
c、冬季采暖时,循环水质要求相同,循环形式一样:即封闭循环,自动补软水、自动跑风,过滤除污,软化达标。
2、冷却水
a、多采用闭式循环,也可采用开式。
b、水质要求同冷媒水,现多采用循环水处理器加药处理的方法。
溴化锂空调系统供冷与供热用水联网时,其系统动力部分管网联接如图所示。

空调用水系统水质指标:
空调系统用水水质的优劣,直接影响到空调装置的制冷或供热能力。
对水质的要求:
1.必须基本上除去水中的硬度。对于筒式锅炉,允许残余总硬度0.12毫克当量 /升,强制循环锅炉为0.07毫克当量/升。
2.水的pH值应保持10.0~10.5。但对于黄铜和青铜之类的非铁金属(不包括铝)时,则pH值最好能提高到10.0~10.5甚至10.5~11.5。
3.必须从水中除去所有气体,特别是氧气以及二氧化碳。
一、水中的杂质及其危害性
天然水的杂质分三类:颗粒最大的称为悬浮物;其次是胶体;最小是离子和分子,即溶解物质。
1、悬浮物:不溶于水的颗粒物质,直径10-4mm,通过滤纸可以被分离出来。主要是沙子、粘土以及动植物的腐败物质。
锅水中的悬浮物、油脂等浓度达到某一限度时,锅水的蒸发面上便会产生大量泡沫和形成汽水共腾现象。并会造成过热器及蒸汽管道中的积盐及结垢现象。
2、胶体:是颗粒直径在10-6~10-4mm之间的微粒,滤纸不能分离出来。天然水中的有机胶体多半是由动植物腐烂和分解后生成的腐殖质,同时还带有一部分矿物胶质体。
3、天然水中的溶解物质(主要是钙、镁、钾、钠等盐类)和溶解气体(氧02和二氧化碳C02):大都是以离子状态存在,其颗粒小于10-6mm。
水中的一部分溶解盐类(主要是钙、镁盐类)会形成水垢。
水垢导热性能很差(约为钢的1/30~1/50),它会使受热面的传热情况显著变坏,使锅炉的排烟温度升高,降低了锅炉的出力和效率。
水中溶有的氧和二氧化碳会对锅炉的受热面产生化学腐蚀。
供热锅炉水处理的主要任务是:降低水中钙、镁等盐类的含量(俗称软化),防止锅内结垢现象,减少水中的溶解气体(俗称除氧),以减轻对受热面的腐蚀。
二、水质指标
1.悬浮固形物:即水通过滤纸后被分离出来的固形物。单位为mg/l。
2.溶解固形物:将已被分离出悬浮固形物后的水,经蒸发、干燥后所得的残渣;单位为mg/l。
3.硬度(H):指溶解于水中能形成水垢的物质——钙、镁盐类的总含量。水中钙(Ca2+)、镁(Me2+)离子的总含量称为总硬度(H),其单位以mge/1表示。
碳酸盐硬度(HT)(暂时硬度):重碳酸钙Ca(HC03)
2、重碳酸镁Mg(HC03)2
重碳酸钙、镁在水加热至沸腾后能转变为沉淀物析出,即:
Ca(HC03)2= CaC03↓+H20+ C02↑
Mg(HC03)2= MgC03↓+H20+ C02↑
MgC03+H2O= Mg(OH)2↓ + C02↑
碳酸盐硬度(HFT)(永久硬度):氯化钙CaCl2、氯化镁MgCl2 、硫酸钙CaSO4和硫酸镁MgSO4等。
这些盐类在加热至沸腾时不会立即沉淀,只有在水不断蒸发后使水中所含的浓度超过饱和极限时才会沉淀析出。
总硬度 = 暂硬+永硬 = 碳酸盐硬度+非碳酸盐硬度
即:H = HT+HFT
4.碱度(A):是指水中含有能接受氢离子的物质的量。
天然水中,碱度主要由(CO-3)、 (HC03–)的盐类组成。碱度的单位用mge/l表示。
水中不可能同时存在氢氧根碱磨和重碳酸盐碱度,因为二者会起反应,即: OH–+HC03– = CO32++ H2O
5.相对碱度:它指锅水中游离的NaOH和溶解固形物含量之比值。我国规定的相对碱度值必须小于0.2。
6.pH值:它是表示水的酸碱性指标。当pH=7,水呈中性;pH<7时,水呈酸性;pH>7时,水则呈碱性。锅炉给水都要求pH>7;而锅水的pH值通常控制在10~12。
7.溶解氧(O2):水温愈高,则气体溶解度愈小。含氧量的单位是mg /l。
8.磷酸根(PO43-):为了防止汽锅内壁腐蚀,向锅内加入一定量的磷酸盐,但PO43-含量要控制。
9.亚硫酸根(SO32-):亚硫酸钠为除氧剂。给水中亚硫酸钠相对于氧的过剩量越多,则反应速度越快越完全,所以(SO32-)含量要控制。
10.含油量:锅水含油在水位表面易形成泡沫层,使蒸汽带水量增加,影响蒸汽品质。
水质标准参见:GB/T29044-2012《采暖空调系统水质》4.要求。
水质指标的硬度,碱度单位现都采用mge/1。另外还有采用德国度(。G)和ppm。
德国度(。G):是指1升水含有能形成硬度或碱度的物质,其总量相当于10mg氧化钙(CaO)时,称为1.G。
1.G = 0.357mg /l
ppm:是指100万份溶液中,含有一份某种物质。
换算关系:1.G = 10×50.1/28 =17.9ppm。
四种水质指标单位的换算系数见表。

空调用水钠离子交换软化法:
目前广泛采用离子交换法除去水中离子状态的杂质 。
锅炉用水通常采用的是阳离子交换法处理。
机理:使具有不会形成硬度的阳离子,如钠离子(Na2’)等,与水中的Ca2+和Mg2+进行交换反应,反应结果,水中的Ca2+和Mg2+被吸附在交换剂上,交换剂就转变成Ca、Mg型,而交换剂上原有的Na+转入水中,这样水中的Ca2+就被除去,而以Na+来代替;原水就由硬水变成了软水。
离子交换剂:磺化煤和合成树脂。
1、磺化煤:是将烟煤粉碎过筛,用浓硫酸和发烟硫酸处理(称磺化)后,经除去过量的酸而制成的。
特点:价格比较便宜。化学稳定性差、机械强度不好,易碎,现已逐渐为合成树脂所替代。
2、合成树脂:用化学合成法制成。它们都是一些高分子的化合物,可分为苯乙烯系和丙烯酸系等。
特点:交换能力大、机械强度和工作稳定性都较好。
常用的阳离子交换水处理有钠离子、氢离子、铵离子等。
一、钠离子交换软化原理
与原水中碳酸盐硬度作用时:2NaR + Ca(HC03)2= CaR2+2NaHC03
2NaR+Mg(HC03)2 =MgR2+2NaHC03
与非碳酸盐硬度作用时:2NaR +CaS04= CaR2+Na2S04
2NaR+CaCl2= CaR2+2NaCl
2NaR+MgSO4= MgR2+Na2S04
2NaR+MgCl2 = MgR2+2NaCl
结果:
1.水中的钙、镁等盐类都变成了钠盐,除去了水中的硬度。
2.原水中的重碳酸盐碱度(暂时硬度)均转变为钠盐碱度(NaHC03),所以,钠离子交换只能软化水,但不能除碱。
3.由于Na+的当量值要比Ca2+、Mg2+的当量值大,故经钠离子交换后,水中含盐量稍有增加。
经过钠离子交换后的软水,残留硬度,一般在10~15rnge/l以下。
冷却用水处理:
循环水处理器的使用方法:

1.将化学晶体硅酸盐药物自加药口加入封好。
2.打开加药部位进出水阀,则循环水流经贮药管,将溶解的药剂带入系统内附着于容器壁形成白膜护层。
3.测得回水pH值达到10,即关闭加药部位进出水阀,打开循环水阀使之正常运转,每天测pH值一次,若测得pH值小于8,再打开加药部位进出水阀,直到pH值到10为止。
4.当开启加药部位进出水阀到8小时后,PH值仍小于8,则证明药已用尽,应重新自加药口加药,重复操作如下。
5.定期(一年)除污。

