机电天下 安装 空调为什么要安装膨胀定压补水装置?

空调为什么要安装膨胀定压补水装置?

在中央空调系统以及供暖系统中,水作为热传递的重要介质,其状态变化对整个系统的稳定运行起着关键作用。当供暖系统中的水受热而膨胀时,一系列问题会随之产生,而安装膨胀定压补水装置正是为了有效应对这些问题,保障系统的安全、稳定与高效运行。
 

中央空调系统为什么要安装膨胀定压补水装置?

 

当供暖系统中的水受热而膨胀时,系统管道的总容积不变,那么膨胀出来的水就要有空间容纳;另外温度的变化会导致压力剧烈变化(PV=nRT,管道容积是定值)这时系统的安全阀无法及时泄压,从而对系统造成冲击,也造成了安全阀和补水阀的频繁运作,降低了使用寿命,给后期运行增加了成本;如没有安装安全阀情况下,系统的压力会随着温度升高而增高,这时会导致管道、阀门或设备在高压下运行,出现强度破坏和疲劳损坏。这就是需要安装膨胀装置的原因。

 

膨胀定压补水装置用于闭式水循环系统中,起到容纳膨胀水平衡水量及压力的作用,避免安全阀频繁开启和自动补水阀频繁补水。目前供暖系统常见的两种定压补水装置

 

 

 

1.定压罐定压补水装置
 

 

定压罐定压,是在膨胀水箱基础上发展起来的一类定压补水装置,其原理同闭式膨胀水箱。当系统水温变化或泄漏引起水的容积变化时,由于气压罐内气体高压缩性的缓冲作用,使系统压力稳定在预设的压力范围内。如果系统压力下降至预设压力的下限时,由电接点继电器动作启动补水泵,使之向系统供水,直至压力达到预定的的压力上限值时止。若系统压力超过设定的最高压力值时,安全阀自行向软水箱或排水系统泄水降压。以维持系统的压力平衡。

 

该装置由气压罐、补水泵、安全阀、电接点压力表、控制箱等组合而成。

 

2.膨胀水箱定压补水装置
 

 

膨胀水箱定压原理是通过水箱容积的缓冲调节作用,通过水箱高低水位的控制,实现补水(溢流)的作用,以调节由于系统水温变化或泄漏引起的系统介质(水)的容积变化,保持其系统冷热媒介(水)压力的相对恒定。它是中小型系统和空调水系统常用的定压装置之一。

 

膨胀水箱位置应该根据系统型式、作用半径、建筑物的高度、供水温度等具体因素来选择。其安装位置及高度不同,给系统产生的工况也不同。可靠的系统,其工况必须满足不汽化、不超压、不倒空,并有足够循环动力的要求。

 

开式膨胀水箱将水箱设在系统的最高点,通常接在循环水泵吸水口的回水干管上。开式膨胀水箱容积计算方法:Vp=αΔt Vs

Vp—膨胀水箱有效容积m3 

α水的体积膨胀系数 α=0.0006,1/

Δt—系统内最大水温变化值℃ 

Vs —系统内的总水容量,m3

 
定压罐定压补水装置与膨胀水箱定压补水装置的优缺点对比
 

分类

优点

缺点

闭式膨胀定压罐

适应大面积高建筑物的需要

水与空气隔离,减轻水系统腐蚀

造价高,体积较大占用空间大

布置灵活,不受位置高度限制

必须有补水箱,软水处理

通常安装在泵房内不存在防冻问题

因有补水泵,消耗一定电能,运行费用高

实现设备集中控制管理,维修使用较方便

系统压力波动大,不能有效防止非正常情况系统超压的问题

较好地防止系统出现汽化及水击现象

补水泵启动频繁 ,泵的寿命低

开式膨胀水箱

结构简单、造价低

水与空接触有氧化腐蚀缺陷

自动补水、排气

对空间位置要求必须安装在水系统的最高处

安全、少维护、运行费用低 、压力稳定、不用电

对防冻要求高,0度以下地区必须考虑防冻保温

有效消除系统非正常工况下的超压

不适应大面积以及高层 、超高层建筑物需要

 

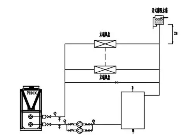
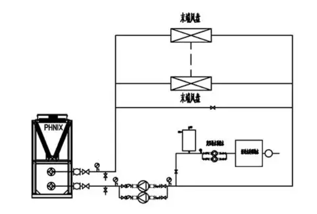
定压罐定压补水装置与膨胀水箱定压补水装置安装位置示意图

 

1、闭式膨胀定压罐的安装位置,安装在水泵入口处
 
2、开式膨胀水箱的安装位置,定压点的选择:水系统回水总管的最高点处。
 
安装膨胀定压补水装置对于中央空调系统至关重要。不同类型的定压补水装置各有优缺点,在实际应用中,需要根据系统的具体需求、建筑特点以及运行成本等因素,合理选择定压补水装置,并确保其正确安装,以保障中央空调系统的安全、稳定、高效运行。

本文来自网络,不代表机电天下立场,转载请注明出处:https://mepbbs.com/archives/16651
上一篇
下一篇

发表回复

您的电子邮箱地址不会被公开。 必填项已用 * 标注

联系我们

联系我们

15515572238

在线咨询: QQ交谈

邮箱: 328758160@qq.com

工作时间:周一至周五,9:00-17:30,节假日休息

关注微信
微信扫一扫关注我们

微信扫一扫关注我们

返回顶部
首页
机电课程
永久会员
资料精选
搜索