机电天下 电气 三种无功补偿方法及计算

三种无功补偿方法及计算

本文探讨了的三种无功补偿方法:中压电动机就地电容器无功补偿、低压SVC无功补偿、中压SVG无功补偿。
1 相关概念
(1)有功功率:有功功率是各种用电设备正常运行时所需要的电功率(kW)。
(2)无功功率:交流电通过纯电感或纯电容时不消耗有功,但参与能量交换,即产生了无功功率(kVar)。无功功率不是无用功率,主要用于在电气设备中建立和维持磁场。
(3)发电机发出功率:是视在功率(MVA),其电流与电压有一个不到90°的相位差。
(4)厂用电的实际负荷:多为大量异步电动机、变压器等负荷,往往不是纯阻性、纯感性、或纯容性的,而是混合型负荷,需要消耗有功、无功,功率因数往往小于1。
(5)厂用供配电网络:供配电网络输送有功功率、无功功率,即输送视在功率。由于大部分厂用电负荷需要消耗无功功率,因此与之相连的馈电网络也会经常受到无功功率冲击负荷的影响,导致馈电网络功率因数过低,用电负荷线电流增加,从而供配电线路上的损耗增加、用电设备发热和损耗增加导致设备寿命减短,同时供配电线路上的压降损失也增大,到用电设备末端的运行条件也越差。
(6)厂用供配电网络损耗:供配电网络即存在有功损耗,也存在无功损耗。这是因为供配电线路、变压器等设备不仅有电阻值,也有电抗值,电阻值会增加线路的有功损耗,电抗器会增加线路的无功损耗。随着现代化工艺设备的引进,单靠发电机发出的无功功率已不能满足各种负荷及损耗对无功的需求,因此需要对厂用供配电网络进行无功补偿显得尤为重要。采用无功补偿后,可以使线路的电压更加稳定、提高线路功率因数、减少线路损耗、延长终端用电设备的寿命。
(7)降损节电:厂用电的实际负荷和配电线路传输,都需要消耗大量无功,如果单纯从发电机获取,公式(1)所示,视在功率一定时,发电机为补偿额外的无功功率需要多消耗自身的有功,就会使发电机效率降低、发电成本提高同时降低发电机输送到电网的供电效率。
如果能将无功就地补偿一部分,则发电机、配电网送给用电负荷的无功就减少,配电网上的无功流动也会减少,线路功率因数提高,因而也就减少了损耗。提高功率因数和降低线损的关系参见表1。
2 电动机就地电容器无功补偿
补偿原理图见图1,正常用电负荷回路中,并联接入电容器组等无功就地补偿器,通过投切补偿器,来实现对用电负荷的无功功率补偿。这种方式,因其具有价格便宜、易于安装、维护操作方便等优点,目前在我国电网中被广泛采用,同样也可用于火电厂中重要中压电动机负荷的就地无功补偿方法,它适用于容量比较大、负荷平稳但使用频繁的中压电动机负荷,如送风机、引风机、循环水泵、给水泵等大于500kW的中压电动机负荷。
但这种方式也存在缺点,因并联电容器的阻抗是固定的,它只能发出无功功率,不能吸收无功功率,也无法动态跟踪负荷无功功率的变化,投切时需要根据负荷变化情况频繁进行机械开关开断操作,因此使用上存在一定的局限性。
对于发电厂电动机来说,通常电动机在额定运行工况时的功率因数最大,其它运行时功率因数都小于额定工况的功率因数。因此,如果按功率因数确定中压电动机需要补偿的容量,比如准备将中压电动机功率因数从cosφ1提高到cosφ2,那么所需的补偿容量可计算为:
式中:cosφ1为补偿前的功率因数;cosφ2为补偿后的功率因数;P为中压电动机输入的有功功率kW;
为了节能降耗目前火电厂各重要辅机均采用变频技术。变频器属于整流类产品,虽然节约电能,但增加了电网的谐波含量。一般来说,变频器本身有无功补偿的电容,因此功率因数较高,不需再做额外无功补偿,但往往采用电容加电抗的方式来过滤谐波。
3 低压SVC补偿
静止无功补偿器(StaticVarCompensator,SVC)补偿原理图见图2。一种并联连接的静止无功发生器或吸收器,通过对其感性或容性电流的调整,来维持或控制其与电网连接点的某种参数(典型情况为控制母线电压)。这种补偿方式在我国中压及以上输配电系统和工业环境中广泛应用。因火电厂本身也消耗厂用电,类同工矿企业用电,此方法可推广应用至火电厂厂用电低压母线段上的无功补偿方法。
每个补偿回路包括熔断器、母线、晶闸管开关、滤波电抗器、补偿电容器等。补偿电容器通常采用角型接线,利用晶闸管的触发角控制来改变通过电抗器的电流进行投切电路,可以平滑调整电抗器吸收的基波无功功率。这种补偿装置能够根据低压母线段所带负荷无功功率的大小、及母线功率因数实际运行水平进行自动投切,属于动态补偿无功,且响应速度较快通常不小于20ms。性能上较传统的电容器就地补偿方式有了更好的改善。
低压SVC无功补偿装置可以有效过滤三相交流低压母线中的谐波负荷,对低压母线上所接的各类电动机进行集中无功功率补偿。低压SVC无功补偿装置由若干补偿柜组成,每面补偿柜又可由若干补偿模块拼装组成,根据实际需要的补偿容量可任意拼装组合,无功补偿实现较为灵活。
低压SVC补偿柜通常可通过母排直接连接于低压PC段上,与PC开关柜并排布置,柜体材质、外壳防护等级等一般要与PC开关柜一致。补偿柜也具有扩展功能,柜后可连接其它的低压开关柜。补偿柜内元器件模块化布置,故障时相同容量的补偿模块应具有通用互换性。
类似电容器就地补偿法,如果按功率因数确定低压母线需要补偿的容量,即低压SVC补偿柜的补偿容量,比如准备将低压母线的功率因数从cosφ1提高到cosφ2,那么低压母线上所需的补偿容量可计算为:
式中:cosφ1为补偿前的母线功率因数;cosφ2为补偿后的母线功率因数;P为母线上所带负荷的有功功率之和kW;k为由cosφ1补偿到cosφ2时,每kW有功负荷所需补偿无功量kVar/kW,经验值参见表2。
表2为某涉外火电工程所选低压无功补偿容量示例,在缺乏低压母线上所供用电负荷详细资料的情况下,可用低压干式变压器的容量根据表3进行估算,即可算出较保守的低压母线实际所需补偿容量。
简言之,晶闸管控制的SVC静止无功补偿器,出现在20世纪70年代初期,可以说是灵活交流输电家族的最早成员,其实它只是以晶闸管代替了常规的机械开关,使得开断次数不再受到限制,但它的性能明显优于常规的机械开关投切电容器。
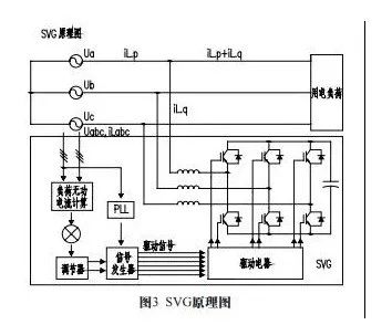
4 中压SVG无功补偿
SVG(StaticVarGenerator)静止无功发生器,原理图见图3,它不再采用大容量的电容、电感器件,而采用全控型电力电子器件IGBT组成的桥式变流器来进行动态无功补偿。基本原理是将自换相桥式电路通过电抗器直接并联在电网上,适当的调节桥式电路交流侧输出电压的相位和幅值或直接控制其交流侧电流,使该电路吸收或发出满足要求的无功电流,从而实现动态无功补偿的目的,它属于智能电力电子无功补偿方式,能根据负荷的变化情况来进行无功调节。
装置中六个可关断晶闸管分别与六个二极管反向并联,适当控制晶闸管的通断,就可以把电容器上的直流电压转变为与系统电压同步的三相交流电压,装置的交流侧通过电抗器并联接入系统。重要的是,母线电压较低时,SVG仍可向系统输入较大的无功电流,即小容量的储能原件电容器,可以供给系统更大的无功容量。将多组变流器进行多重化连接,就可以实现大容量调节,并应用于大型电力系统中。
成套装置基于链式串联结构、星型连接,采用高速可关断电力电子器件IGBT,响应速度极快,IGBT开断响应时间小于2μs,使SVG成套装置响应时间大大缩短。SVG可动态跟踪电网电能质量变化,并根据变化情况动态调节无功输出,动态响应时间不大于5ms,抑制电压波动与闪变能力更好。
式中:iL.p为用电负荷的线电流A;P为用电负荷输入功率W;Uab为电源线电压V;cosφ为用电负荷功率因数;
由此可见,当输入功率P一定时,线电流iL.P与功率因数cosφ成反比,即功率因数越大,用电负荷的线电流越小,损耗越小,压降越小,因此对于中压母线来说,提高母线上的功率因数多有益处。通过自换相桥式电路提供的无功补偿电流,可以有效降低用电负荷的线电流,从而实现降低线路损耗、减少压降的目的。
将SVG无功补偿成套装置设在10.5kV厂用母线段上,以10.5kV侧母线无功功率或10.5kV母线电压作为控制目标,可实现如下功能:
(1)功率因数补偿:在补偿容量足够的情况下,可将10.5kV母线进线点的功率因数值控制在≥0.95范围内。
(2)输出无功容量:成套装置以10.5kV侧母线无功功率、10.5kV侧母线电压作为控制目标,输出在额定感性容量到额定容性容量连续可调的无功功率。
(3)响应时间:装置可动态跟踪电网电压变化及负载变化,并根据变化情况动态调节无功输出,实现高功率因数运行。动态响应时间不大于10ms。
(4)谐波特性:SVG能同时实现动态无功补偿和动态滤波于一体,滤波效率高,采用先进控制理论和全数字控制方法,实时检测电网中负荷电流,快速分离出谐波电流分量,并根据谐波电流的大小产生控制指令,实时将大小相等、方向相反的补偿电流注入到电网中,可有效滤除13次以下谐波电流。
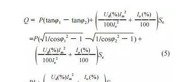
(5)运行效率:装置运行过程中,平均有功损耗不大于成套装置输出容量的0.8%。中压SVG无功补偿柜的补偿容量计算为:
式中:cosφ1;cosφ2;P;k的定义同公式2中说明;Ud(%)为中压母线所接干式变压器的阴抗电压百分值(%);Im为中压母线装设补偿装置后,通过干式变中压侧的最大负荷电流量(A);Ie为干式变干式变中压侧的额定电流值(A);Io(%)为干式变空载电流百分值(%),经验数值参见表4;Se为干式变干中压侧的额定容量(kVA)。
5厂用电无功补偿的意义
无功补偿的方式有多种,从最早的同步调相机,发展到当前最新的SVG,经历了一个逐渐低能耗、小型化、采用电力电子新技术的发展过程,但很多基本的原理都是相通的,只是在形式上各有特点。
众所周知,发电机发出功率,主要用于输送到电网,一部分用于厂内消耗,如果厂内消耗过大,会影响发电机输送到电网的有功减少,在发电机视在功率一定时,从而输送到电网的功率因数(有功/视在)减少,这会增加厂外输电线路损耗,不满足供电公司(尤其涉外工程)对上网功率因数的要求。而在厂用电系统设置无功补偿,可有效提高电厂内部配电网功率因数,减少发电机用于厂用电的消耗,增加输送到厂外的有功,从而提高发电机发出电能的利用率,使火电厂低于标准要求的功率因数达标。

本文来自网络,不代表机电天下立场,转载请注明出处:https://mepbbs.com/archives/7181
上一篇
下一篇

发表回复

您的电子邮箱地址不会被公开。 必填项已用 * 标注

联系我们

联系我们

15515572238

在线咨询: QQ交谈

邮箱: 328758160@qq.com

工作时间:周一至周五,9:00-17:30,节假日休息

关注微信
微信扫一扫关注我们

微信扫一扫关注我们

返回顶部
首页
机电课程
永久会员
资料精选
搜索